Parameters can be set simply according to the type of machinery. If ND is selected, it can be used for motors with large capacity. It is small in size and can be arranged side by side to reduce the volume of the control cabinet
Simple design
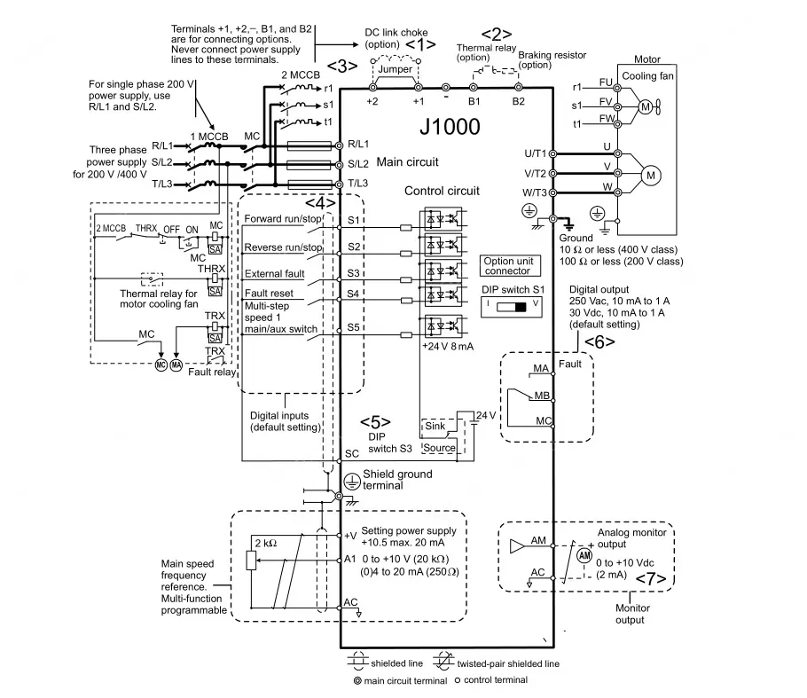
The small size and side-by-side installation reduce the size of the control cabinet.
Simple operation
In the parameter setting mode, parameters can be set simply.
The verification function can simply confirm that the factory set parameters have been changed.
Care for the environment
Standard products comply with the RoHS) directive.
The Swing PWM method, which can suppress electromagnetic noise, can solve the problem of harsh sound.
Support stable operation
It can be easily operated even under heavy load
When the whole field and automatic torque increase operation is carried out, whether it is acceleration and deceleration or constant speed, high torque will be generated.
It can continue to operate even if the load or power supply changes or there is an instantaneous power failure.
The full stall prevention function and speed search function can prevent the frequency converter from stopping and continue to run.
Full braking function
Due to the over-excitation braking function, emergency braking can be achieved even without a braking resistor.

0
12 Views
Reviews
Reviews
Q How to make a payment?
E****R 18/11/2024
A We accept various payment methods including bank transfers, credit cards, and PayPal. Please refer to our payment page during checkout for detailed instructions on how to complete your payment. If you have any questions or need assistance with payment, please contact our customer support team.
18/11/2024
Q How will the products be shipped?
T****k 16/08/2024
A We ship products through reliable courier services such as DHL, UPS, and FedEx. Shipping fees and delivery times may vary depending on the destination. You will receive a tracking number once your order has been dispatched, allowing you to track the status of your shipment. Please note that shipping times may vary based on location and availability.
16/08/2024
Q How is warranty provided?
L****Y 08/05/2024
A We offer a warranty on all of our products. The warranty period and conditions vary depending on the product category. For specific warranty information, please refer to the product page or your purchase agreement. If you encounter any issues with a product during the warranty period, please contact our customer service team with your proof of purchase, and we will guide you through the warranty claim process.
08/05/2024



















